
Bonjour,
Je souhaite réparer un poste à souder CASTOLIN EUTECTIC modèle DERBY 161.
Il fait disjoncter la protection en amont du poste (magnétique ou thermique, je ne sais pas en outre je n'ai pas le gaz pour faire un essai) quand on met en contact le pistolet et son fils de cuivre (pole +)*avec la matiere à souder.
J'aurai besoin d'aide. J'ai un doute sur le transfo de puissance pourtant les enroulements du primaire semblent bons et la resistance varie bien avec le bouton en facade. Le secondaire aussi. Le gros enroulement sur le pole - (ou je branche la pince de masse) est bon aussi. pas de défaut d"isolement.
Le moteur de déroulement masse tourne bien, le ventilo aussi
Sur la platine électronique j'ai mis du 220v pour tester. Quand je shunt les bornes 1 et 5 le relais monte bien
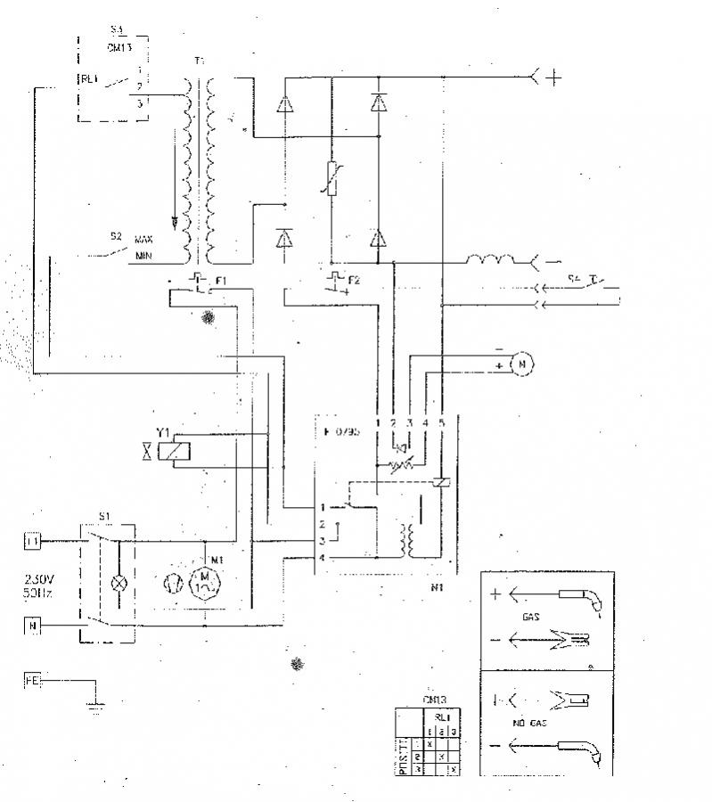
Je vais essayer de joindre le schéma électrique.
Merci pour d'avance

Bonjour,
Quelqu'un aurait-il une idée ?
Merci

Bonjour,
Pour préciser les choses, pourriez vous faire une photo de la plaque de caractéristiques de votre poste ainsi que mesurer la tension à vide entre tube contact et masse et ce sur chacune des positions de tension avec la vitesse de moteur au minimum.
Pour votre disjoncteur qui déclenche, c'est quoi son calibre ? vous pouvez aussi faire une photo.
Quel type de fil utilisez vous ?
Sur quelle position de tension l'utilisez vous ?
Sinon, jusqu'à présent il fonctionnait bien chez vous ce poste ?
Cordialement
Arnaud72